家具制造行業污染源VOCs在線監測系統
隨著人類生活水平的提高和人們對生活環境質量的關注,木制家具在公眾中越來越流行。然而,在木制家具的生產過程中產生的大量VOCS氣體具有刺激性或有毒,會形成PM2.5和臭氧的前體,并導致霧霾和光化學煙霧等空氣污染增加。讓您深入了解家具工廠的生產過程及其VOCS排放量。
1.家具行業VOCS排放的現狀
家具制造過程中產生的揮發性有機化合物主要來自噴漆過程。由于家具的類型不同,油漆和涂漆工藝的類型也將不同,揮發性有機化合物的排放也將不同。家具制造行業中家具制造VOC的來源,木制家具因其排放種類繁多和排放量大而居行業之首,已成為VOCs治理的主要目標。

2.家具行業的VOCS排放源
家具生產過程主要由材料準備,機加工,貼面,油漆涂飾,產品包裝或組裝以及許多其他鏈接,生產中的揮發性有機廢氣主要來自溶劑中有機成分的揮發和涂料中輔助材料的揮發,產生的揮發性有機化合物主要為:甲苯,二甲苯,甲醛,酚,油漆霧(主要成分是苯,酯等)和其他VOC。

VOCS來自以下過程鏈接:
1)涂料,稀釋劑和固化劑的儲存和運輸;
2)攪拌涂料時攪拌混合;
3)噴涂和風干過程:底漆+面漆;
4)噴涂設備的清潔;
5)生產過程中使用的膠粘劑;
6)噴涂車間是揮發性有機化合物的主要來源,是有組織的排放,是控制的重點。
其中,油漆車間中的油漆霧是家具生產過程中最重要的VOC排放源。
3.家具行業的VOCS排放特征
1)主要是手工噴涂;
2)水幕一般用于去除油漆霧,空氣量大,有機物濃度低,一般為200mg / mg,粉塵和油漆霧含量高;
3)VOC的類型很多,主要是苯,甲苯,二甲苯,乙酸丁酯,甲醛,醇和酮。
對于顆粒污染物,例如油漆,最常用的處理方法有處理方法如噴涂,水膜處理和沖擊處理,但效率低下。常用的水幕柜可以在一定程度上改善工作環境,凈化部分顆粒污染物,但對氣態污染物基本沒有影響,會造成二次水污染。

4.家具行業的VOCS排放標準和法規
不論是VOCS限制還是溶劑基涂層操作的禁止/限制,下游裝潢公司(受影響最大的涂層公司除外)都可以.
目前,家具制造業污染物排放國家標準:目前包括北京,深圳,上海,天津,廣東,山東,江蘇,陜西,河北在省市,家具制造中空氣污染物或VOC的排放標準.
北京市木制家具制造業的大氣污染物排放標準(DB11-1202-2015);
深圳市成品家具及原輔材料中有害物質的限量(編號:SZJG52-2016);
天津市工業企業揮發性有機化合物排放控制標準(DB12-524-2014);
廣東省家具制造業揮發性有機化合物排放標準(DB44-814-2010);
山東省揮發性有機化合物排放標準第3部分家具制造業(DB37 / 2801.3-2017);
江蘇省表面涂層(家具制造)揮發性有機化合物排放標準(DB32 / 3152-2016);
陜西省揮發性有機化合物排放控制標準(DB61-T 1061-2017);
河北省工業企業揮發性有機化合物排放標準(DB13 2322 2016);
上海市家具制造業空氣污染物排放標準(DB31 / 1059-2017);
重慶市家具制造業大氣污染物排放標準(DB 50 / 757-2017);
同時由環保部牽頭《家具制造業污染物排放許可證申請和發放技術規定》已經提上日程,將于2019年完成.
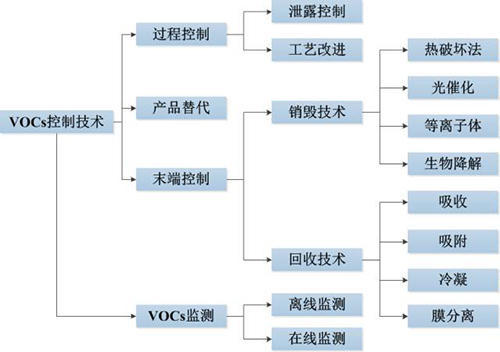
五,VOCS在家具行業的通用治理方法
根據大氣中VOCS產生的原理和VOCS的理化性質,其控制技術可以分為兩大類,源頭控制和末端控制.源頭控制是針對VOCS的生產過程,從VOCS的原理上減少VOCS的產生,一般通過工藝提升、技術改造和泄漏控制來實現.
1.源代碼管理
提倡使用VOCS含量低的涂料和稀釋劑,例如水基涂料,紫外線固化涂料(UV涂料),無苯低毒涂料等;
改進工藝流程和設備,將人工噴涂改為自動噴涂;
按照要求對涂料、稀釋劑和清洗劑的儲存、運輸、調配及使用過程進行管理.
2.終端控制

末端控制則是針對VOCS的化學特性,著力于VOCS廢氣的治理,利用燃燒、分解等方法來控制VOCS的排放.
VOCS常規治理技術有數十種,但采用單一的治理技術往往難以達到理想的效果,通常需要多種VOCS治理方法結合,從源頭、生產過程和末端來全方位的控制.
更多VOCS治理相關知識,請關注麥越官網.
最新產品
同類文章排行
- 空氣中各氣體的含量、體積比和質量比
- 非甲烷總烴NHMC限值60, 江蘇地標《大氣污染物綜合排放標準》發布!
- 什么單位必須安裝廢氣VOCs在線監測系統?
- 碳排放監測系統—麥越環境助力建設碳中和示范園區
- vocs在線監測設備是什么?VOCS在線監測系統包含哪些部分?
- VOCs在線監測:《環境空氣總烴甲烷和非甲烷總烴的測定標準》HJ 604-2017
- HJ 38-2017 固定污染源廢氣非甲烷總烴連續監測系統技術要求及檢測方法
- 做voc在線監測系統的都有哪些?例如PID.FID,還有其他嗎
- vocs在線監測設備多少錢
- VOCs在線監測設備該怎么選擇?





